Gartenwohnung am Semmering zu mieten - Ideal auch als Ferienwohnung!
2641 Schottwien / Niederösterreich43 m2
Wohnfläche€ 520,00
BruttomieteBeschreibung
Die Wohnung befindet sich am Greis, zwischen Semmering und Schottwien.
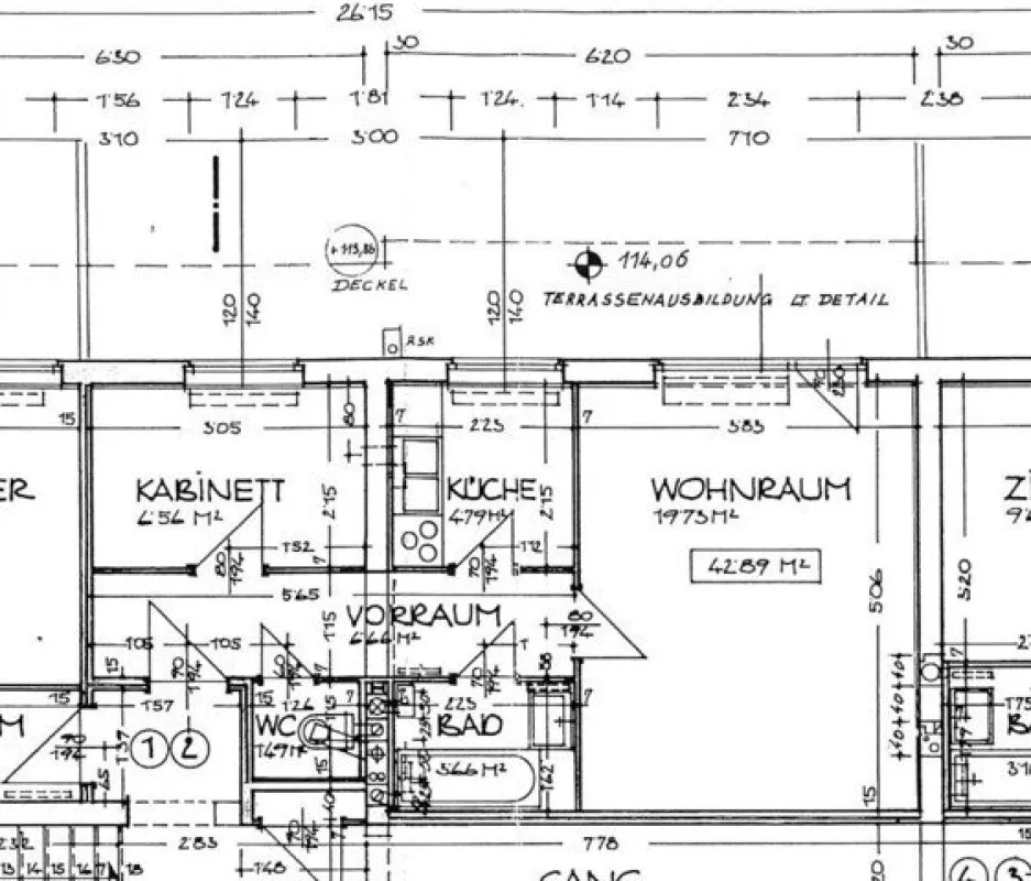
Im Hochparterre findet man Vorraum, WC, Schlafzimmer, Küche, Abstellraum und ein Wohnzimmer mit direktem Zugang zum großzügigen Garten.
Ein Kellerabteil ist der Wohnung zugeordnet. Parkplätze befinden sich vor dem Wohnhaus!
Geheizt wird mittels Gas-Etagenheizung.
Ein tolles Objekt für die Ferien oder auch als Hauptwohnsitz.
Sehr gute Anbindung an die Autobahn!
Monatliche Vorschreibung: Miete pauschal € 520,00 inkl. 10% USt und Betriebskosten!
Kaution: Euro 1.560,00
Der Immobilienmakler erklärt, dass er – entgegen dem in der Immobilienwirtschaft üblichen Geschäftsgebrauch des Doppelmaklers – einseitig nur für den Vermieter tätig ist.
Pläne
Lagebeschreibung
Die Wohnung befindet sich in Greis, einem Ortsteil von Schottwien. Der kleine Ort liegt nahe dem Semmeringpass. Das Semmeringgebiet bietet Freizeitgestaltungsmöglichkeiten für alle Altersgruppen. Egal ob Schifahren, Rodeln, Mountainbiken, Wandern oder Golf, hier ist für jeden etwas dabei. Im Sommer bietet der "Kultur.Sommer.Semmering" ein vielfältiges Kulturangebot. Rund einen Kilometer entfernt befindet sich die Autobahnauffahrt (S6) mit einer direkten Verbindung bis Wien. In rund 50 Minuten ist die Wiener Stadtgrenze erreichbar. Im naheliegenden Gloggnitz (ca. 10 Minuten entfernt) befinden sich Lebensmittelgeschäfte, Banken, ein Ärztezentrum, Modegeschäfte und zahlreiche Einkaufsgelegenheiten.
                                    
                            
                            

                    





